中国安全科学学报 ›› 2026, Vol. 36 ›› Issue (1): 97-103.doi: 10.16265/j.cnki.issn1003-3033.2026.01.0195

• 安全技术与工程 • 上一篇    下一篇

深水隔水管多功能悬挂系统及海试效果评估

盛磊祥1,2(), 殷志明2, 李彦伟3, 刘秀全3, 王金龙2, 郭卫华4   

  1. 1 海洋石油高效开发研究中心, 北京 102209
    2 中海油研究总院有限公司 钻采研究院,北京 100028
    3 中国石油大学(华东) 机电工程学院, 山东 青岛 266580
    4 中海油田服务股份有限公司 钻井事业部, 河北 三河 065201
  • 收稿日期:2025-08-20 修回日期:2025-11-05 出版日期:2026-01-28
  • 作者简介:

    盛磊祥 (1981—),男,山东招远人,硕士,高级工程师,主要从事深水油气田开发与钻完井技术方面的研究。E-mail:

    殷志明, 教授级高级工程师。

    刘秀全, 教授。

    王金龙, 高级工程师。

    郭卫华, 高级工程师。

  • 基金资助:
    国家科技重大专项项目(2025ZD1403202); 中国海油综合科研项目(KJGJ-2023-0002); 国家科技部重点研发计划项目(2022YFC2806500)

Multifunctional suspension system for deepwater drilling riser and evaluation of its application in sea trial

SHENG Leixiang1,2(), YIN Zhiming2, LI Yanwei3, LIU Xiuquan3, WANG Jinlong2, GUO Weihua4   

  1. 1 Offshore Oil Efficient Development Research Center, Beijing 102209, China
    2 Drilling & Production Research Department, CNOOC Research Institute Co., Ltd., Beijing 100028, China
    3 School of Mechanical and Electrical Engineering, China University of Petroleum (East China), Qingdao Shandong 266580, China
    4 Drilling Department, China Oilfield Services Limited, Sanhe Hebei 065201, China
  • Received:2025-08-20 Revised:2025-11-05 Published:2026-01-28

摘要:

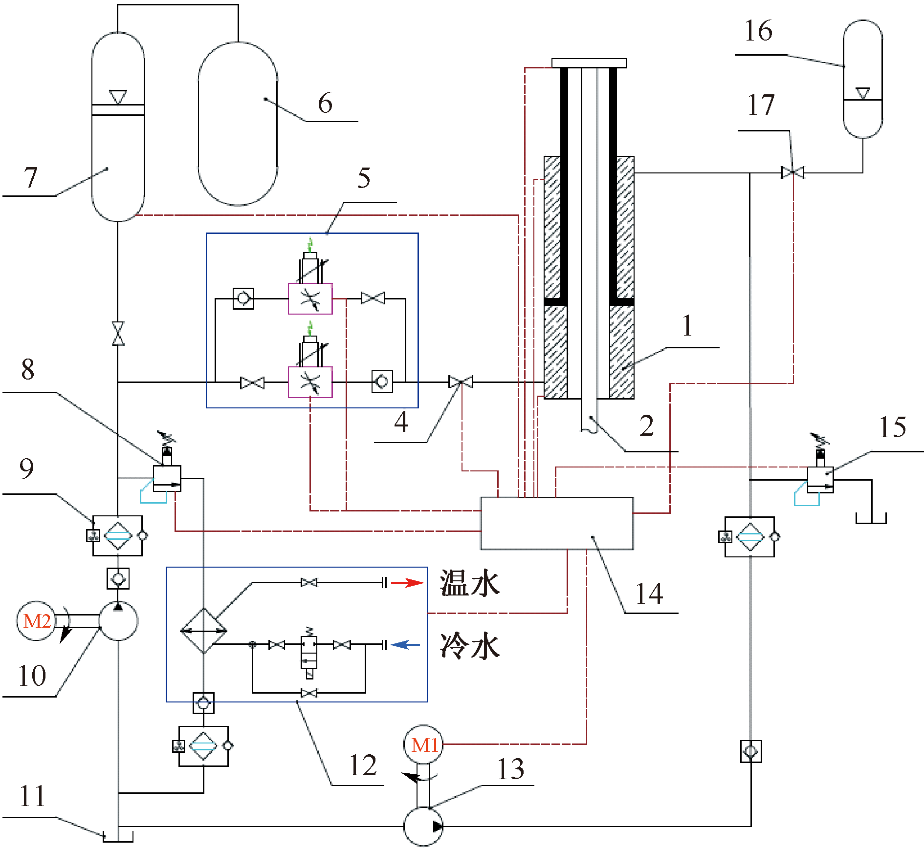
为降低深水钻井隔水管在恶劣海况下的动态载荷,提升深水钻井隔水管对复杂海况的适应能力,提出一种包含悬挂、液压补偿和测控的深水隔水管多功能悬挂系统,以应对南海台风等恶劣海况条件下悬挂隔水管的安全风险。通过特制的悬挂单根承载隔水管系统,并借助扶正器和铰接接头缓解隔水管顶部的弯曲载荷;研制液压补偿系统,采用差动节流补偿、被动非节流补偿和节流屏蔽3种工作模式,以满足避台风、井间移位等作业需求;测控系统实时监测和预警,调控中空式液压缸的伸缩运动,实时补偿隔水管系统动载。该系统在南海完成海试应用,应用效果评估表明:隔水管多功能悬挂系统能够显著降低隔水管顶部应力和动态载荷,尤其是差动节流补偿与被动非节流补偿模式;海试期间应用该系统,钻井船悬挂隔水管顺流和逆流的航速均提升至1.0 km,显著提高了作业效率。

关键词: 深水隔水管, 多功能悬挂系统, 补偿模式, 测控系统, 对中装置

Abstract:

In order to reduce the dynamic loads on risers under harsh sea conditions and enhance their adaptability to complex marine environments, a multifunctional suspension system for deepwater riser was proposed, which included a suspension system, a hydraulic compensation system, and a measurement and control system, in order to ensure the safety of the suspended riser under severe sea conditions such as typhoons in the South China Sea. In addition, the system can also be applied to transit with a suspended riser between wells, which can significantly reduce the load of the suspension riser. The suspension system suspends a single bearing riser system, and relieves the stress concentration on the top of the riser by means of a centralizer and a hinge joint; the hydraulic compensation system adopts three working modes of differential throttling compensation, passive non-throttling compensation and throttling shielding to meet the requirements of platform avoidance and inter-well transit. The measurement and control system monitors and warns in real time, regulates and controls the telescopic movement of the hollow hydraulic cylinder, and realizes the real-time compensation of the dynamic load of the riser system. The system has undergone sea trial applications, the results show that the proposed multi-function suspension system can significantly reduce the riser top stress and dynamic load amplitude, especially in the differential throttle compensation and passive non-throttle compensation modes. At the same time, the downstream and upstream speeds of the platform are increased to 1.0 knots, which significantly improves the operation efficiency. The system helps to overcome the challenge of traditional suspension mode, provides a safe and efficient solution for deepwater drilling riser operations, and reduces the disaster risk of suspension riser under extreme sea conditions such as typhoons.

Key words: deepwater riser, multifunctional suspension system, compensation mode, measurement and control system, centralizer devise

中图分类号: